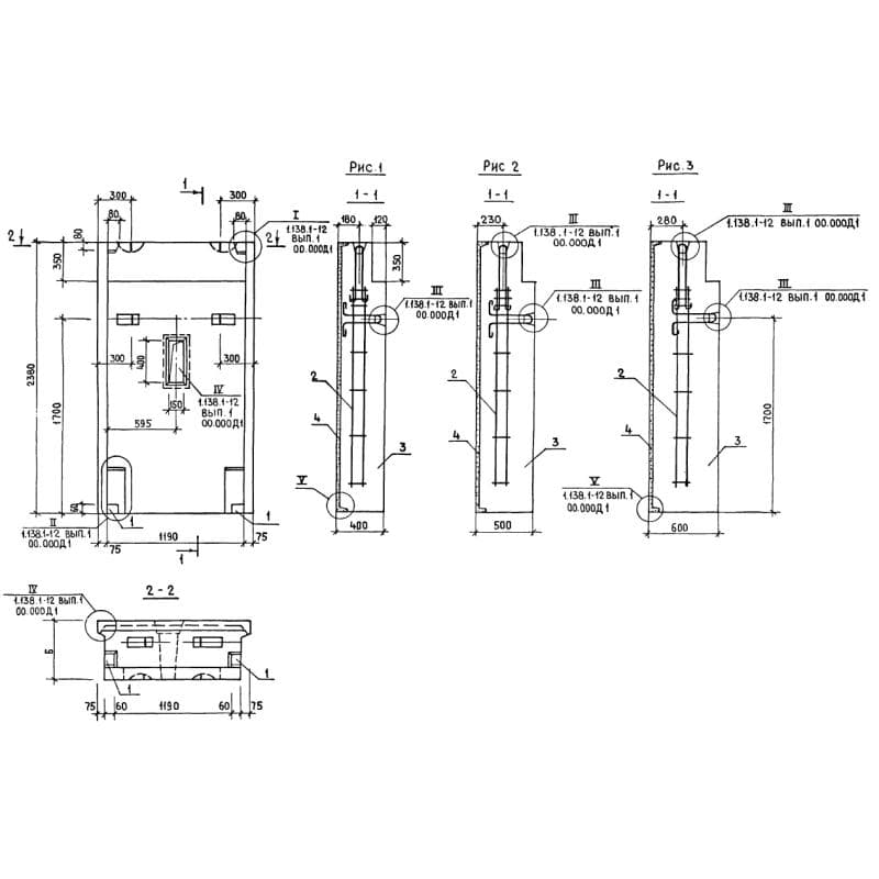
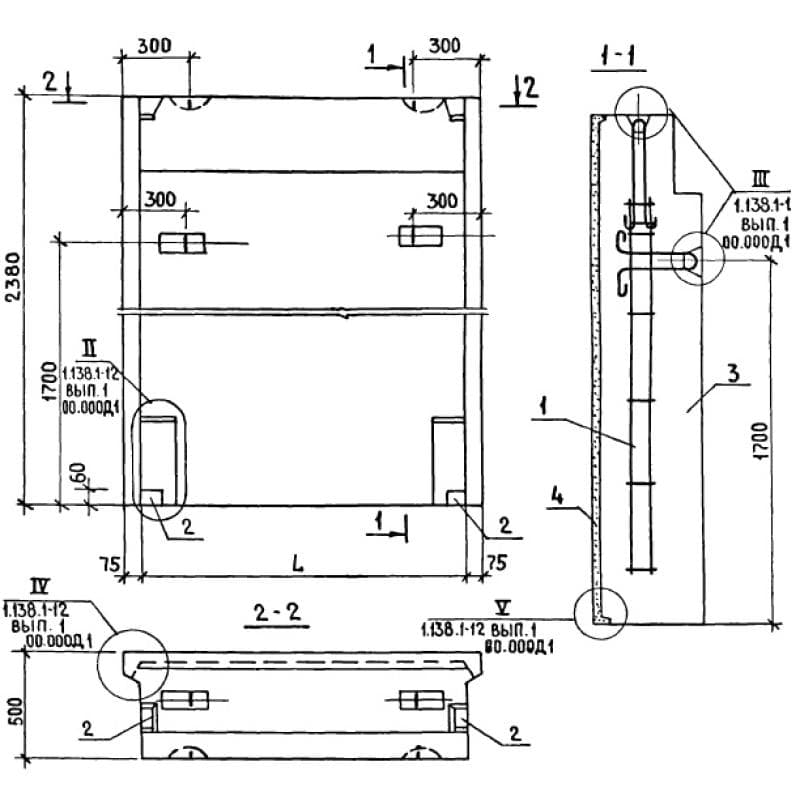
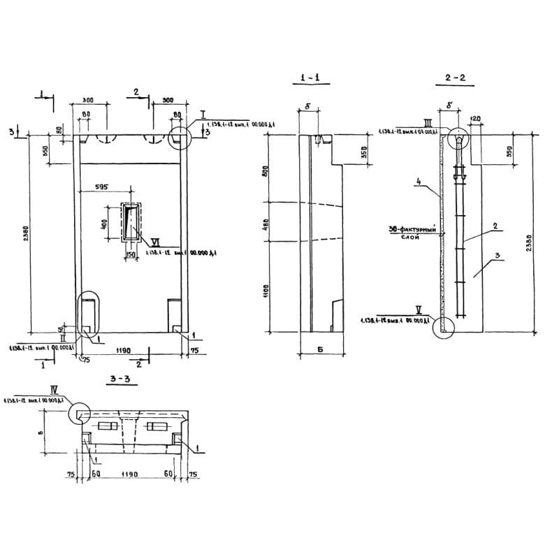
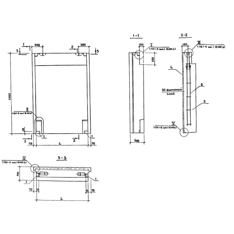
Каталог по сериям

Выбрана серия: Серия 1.138.1-12