Каталог по сериям
Выбрана серия: Серия
Серия

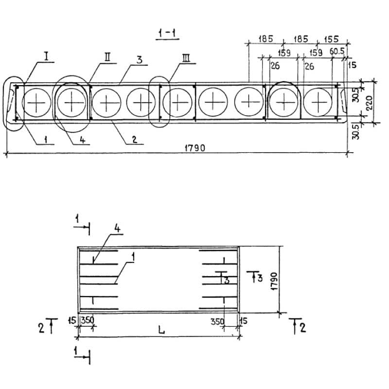
1790x220x2680ПК 27-18-4 та
Цена по запросу

300x1180x5980ПС 600-12-30 п-8 (1.432-14)
Цена по запросу

300x300x55001СД 55-31-30-2 (1.821.1-7)
Цена по запросу

4000x600x2000ПА 3-2
Цена по запросу

1260x1260x2720ТВ 100-25-1 (Б3.008.1-2.08)
Цена по запросу

400x400x45501КНД 4-28-1,2
Цена по запросу

300x300x59502БФ 6-1 АтVск
Цена по запросу

400x600x13630К 29-10-5
Цена по запросу

900x400x156008К 144-4
Цена по запросу

350x1560x2100НР 2-21-15-35 (1.232 КЛ-2)
Цена по запросу

400x4090x51201НС 51-41-4 я-3,1 (1.090.1-9м)
Цена по запросу

1800x1200x3000Р 8-25
Цена по запросу