1БР 48-5-4-2 т

zpxyjdkyhdrfkx6
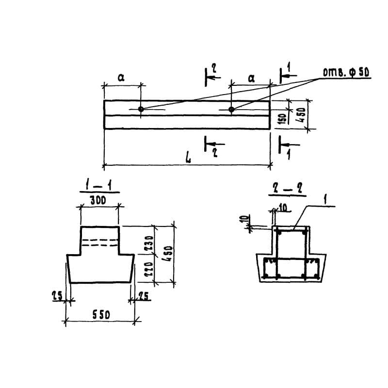
1БР 48-5-4-2 т

О товаре

Длина:4780
Ширина:550
Высота:450
Вес:2210
ГОСТ, Серия:-
Объем бетона:0,884 м3
Геометрический объем:1,183 м3

Цена по запросу

ОПИСАНИЕ

Балки ростверков 1БР 48-5-4-2 т, выпуск которых регламентируется действующей Серией 1.111.1-5, представляют собой прочные железобетонные изделия, применяемые в строительстве жилых зданий. Они служат в качестве горизонтальных деталей свайных фундаментов, обладают высокими эксплуатационными свойствами и внушительной несущей способностью (уровень которой назначается в зависимости типа опирающихся на балку стен).

Варианты написания маркировки

Унифицированные железобетонные материалы для строительства жилых зданий могут маркироваться несколькими способами. Все варианты маркирования балок ростверков БР представлены ниже:

Основная сфера применения

Для каких конкретно типов построек подходят балки 1БР 48-5-4-2 т? Это крупнопанельные, крупноблочные и даже кирпичные здания со сборными фундаментами. Эксплуатация изделий возможна при таких гео-климатических условиях: грунт обычный, вечномерзлый или непросадочный, температура наружного воздуха вплоть до -55 градусов. Фундаменты с ростверками этого типа можно устанавливать только в несейсмичных районах. Они применяются в І климатической зоне в неагрессивной среде.

Обозначение маркировки

Маркировка унифицированных ЖБ изделий подчиняется жестким стандартам. Правила написания маркировочных обозначений балок ростверков прописаны в рабочих чертежах Серии 1.111.1-5. Согласно с предписаниями этого регламента обозначения 1БР 48-5-4-2 т указывают на такие особенности изделий:

1. 1 – без подрезок по торцам;

2. БР – балки ростверков;

3. 48 – длина в дм.;

4. 5 – ширина в дм.;

5. 4 – высота в дм.;

6. 2 – группа по несущей способности;

7. т – бетон тяжелый.

При применении балок с дополнительными закладными деталями в марке появляется специальный индекс. Все обозначения пишутся черной краской на каждом десятом изделии партии. Маркировочные обозначения располагаются на боковых гранях готовых балок. Для их написания в ход идут шаблоны с одобренными официальными стандартами шрифтами.

Основные материалы и их характеристики

Массовый выпуск балок ростверков 1БР 48-5-4-2 т осуществляется на специально оборудованных заводах при условии обеспечения операционного контроля на всех стадиях технического процесса. Материалы для изготовления соответствуют проектным требованиям и подбираются с исключительной тщательностью. Согласно ГОСТу 5781-82 армирование балок выполняется из стержневой арматуры классов А-І и А-ІІІ. Пространственные каркасы собирают из стальных сеток и арматурных каркасов, для прочности соединяемых методом контактно-точечной сварки. Металлическая основа заливается тяжелыми сортами бетона – марка прочности 400. Морозостойкость и водонепроницаемость цементной смеси назначается в зависимости от строительного проекта. Предел огнестойкости балок – не менее 1,5 часов, а по трещиностойкости они относятся к третьей категории.

Изготовление балок ростверков 1БР 48-5-4-2 т характеризуется несколькими техническими нюансами. Так, в местах будущего взаимного пересечения изделий (например, в углах здания), балки снабжаются дополнительным конструктивным армированием. Для их изготовления используется специальная металлическая формооснастка, заранее смазанная маслянистыми веществами для легкости при извлечении готовых материалов. Для закрепления в формах арматурных деталей используются цементно-песчаные фиксаторы. В качестве заполнителей для бетона служит фракционный щебень из скальных гранитных пород (крупность не более 30 мм).

Обязательным условием выпуска ЖБ-изделий является проведение заключительных испытаний. Готовые балки, достигшие отпускного уровня прочности (не ниже 70% в летний период и 100% зимой), проверяются не только на соответствие проектным показателям, но также и на правильную геометрию, на гладкость поверхности и на равномерность защитного бетонного покрытия. Успешно пройдя все этапы приемо-сдаточных проверок, балки маркируются и отправляются на склад либо на строительный объект заказчика.

Транспортировка и хранение

При складировании и транспортировке балок 1БР 48-5-4-2 т важно соблюдать максимальную осторожность. Для подъема таких материалов на высоту используются специальные инвентарные монтажные устройства. Их устанавливают в заранее предусмотренные строповочные отверстия балок, что позволяет максимально равномерно распределять внушительный вес изделий.

Конструкции хранятся и перевозятся в штабелях высотой не более 2 м. Их сортируют по маркам и для защиты от механических повреждений прокладывают деревянными досками. При транспортировке балки закрепляются в неподвижном состоянии.