137598Ф 4 (3.505-11)

137598Ф 4 (3.505-11)
О товаре
Цена по запросу
ОПИСАНИЕ
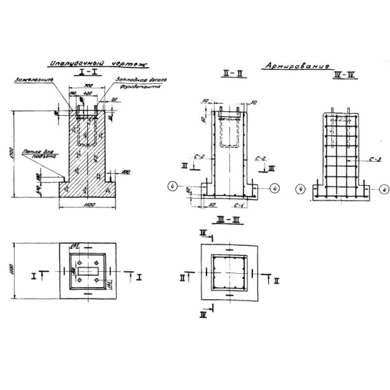
Фундаменты 137598Ф 4 (3.505-11) относятся к высокопрочным строительным материалам. Изделия имеют по форме составную конструкцию, выполненную из двух элементов, первый - это плита основания прямоугольной формы с размещенным на ней прямоугольным блоком меньших размеров, на котором располагаются закладная детали необходимые для крепления смежных элементов.
Применяются унифицированные фундаменты при обустройстве береговой навигации для установки знаков. Конструкция отличается высокой прочностью и надежностью и обладает продолжительным эксплуатационным сроком. Основная функция изделия не только обеспечение надежной опоры размещаемых знаков, носящих информационный характер, но и также защита металлических составляющих от коррозионных образований, способных развиваться из-за взаимодействия элементов с грунтом. Использование фундаментов препятствует соприкосновению металлоконструкций с почвой и защищает изделия от вредоносного воздействия грунтовых вод. При разработке и проектировании конструкций учитывались требования СНиП II-B.1-62. Элементы подходят под различную высоту засыпки, что позволяет использовать их в ряде типовых проектов по обустройству надежных опор для береговых знаков.
Маркировочное обозначение
Для простоты обнаружения необходимых строительных материалов на поверхности конструкций наносятся специальные маркировочные обозначения, отражающие ключевые особенности элементов. Нанесение знаков должно осуществляться масляной краской, устойчивой к вредоносному воздействию атмосферных осадков, а также перепадам температур. Совокупность символов 137598Ф 4 (3.505-11) имеет следующую расшифровку:
1. 137597 - номер рабочих чертежей;
2. Ф - тип конструкции - фундамент;
3. 4 - порядковый номер типоразмера элемента.
Для предотвращения возникновения ошибок при подборе строительных материалов запрещено вносить произвольные изменения в маркировочное обозначение.
Особенности производства
Всю подробную информацию об изготовление фундаментов 137598Ф 4 (3.505-11) можно узнать из Серии 3.505-11. По условию нормативного документа для получения высококачественных изделий, имеющих точные геометрические пропорции, прописанные на рабочих чертежах, следует использовать стальные опалубочные формы. Главным материалом выступает тяжелый бетон, имеющий марку по прочности на сжатие не ниже М200. Так как изделие используется в суровых условиях взаимодействия с грунтом с вероятностью наличия подземных вод, марка бетона по водонепроницаемости должна быть не ниже W4. Морозостойкость принята на уровне F100.
Высокая прочность конструкций достигается благодаря наличию арматурных каркасов и сеток, выполненных из высокопрочной стали. В качестве главных материалов используются стержни класса AI и AIII, отвечающие требованиям ГОСТ 5781-61. Используются марки ВСт5сп2. Изготовление сеток следует проводить в соответствии с требованиями ГОСТ 10922-64. Перед укладкой арматурных составляющих в опалубку, должна произвести очистка от окалины, ржавчины и масляных пятен. Болты закладных деталей необходимо устанавливать перпендикулярно опорной поверхности фундамента. Все металлические составляющие должны покрываться специальными противокоррозионными составами, гарантирующими продолжительный эксплуатационный срок конструкций. Для предохранения закладных элементов от загрязнений бетонной смесью и механических повреждений резьбы болтов необходимо перед бетонированием смазать данные конструкции и обернуть мешковиной или ведущую.
Транспортировка и хранение
Складирование и транспортировка фундаментов 137598Ф 4 (3.505-11) должны осуществляться с соблюдением техники безопасности. Все схемы погрузки и условия укладки прописаны в СНиП III-B.1-70. Важно беречь изделия от возникновения механических повреждений и порчи. Запрещён сброс, навал и перемещение волоком. Все некондиционные элементы с оголенным армированием, сколами, трещинами и ржавчиной должны складываться отдельно от презентабельно конструкций.